与常应变失效相比,GISS MO失效模型允许用户定义在不同应力三轴度下设置不同的失效应变,该模型可以比较好地模拟材料复杂的失效行为。通过设计材料试验,用以表征该材料在某应力三轴度下的失效应变,最后再通过曲线拟合,即可获得该材料完整的“应力三轴度-失效应变”曲线。

相关研究发现,应力三轴度、应变率及罗德参数是影响金属等韧性材料断裂的三个主要因素之一。
应力三轴度定义为静水压力(平均压力)与Mises等效应力的比值。



σ1,σ2,σ3分别是最大主应力、第二主应力、最小主应力。
其中σ_m为平均应力,σ_mises为等效应力,P为静水压力(等于负压应力,所以用负号);
应力三轴度的物理意义为材料内任一点的应力张量可以分解为应力球张量和应力偏张量;应力球张量即为静水压力,会引起体积变形(即为三个主应力的状态),而应力偏张量即为等效应力反映的是形状改变(即为第四强度理论,即称为畸变能理论);即应力三轴度作为结构受力时的应力状态参数,反映了结构的体积和形状改变,通过其比值来表征材料的受力状态。

图1 平面应力状态图

其对应的应力三轴度可以表示为:




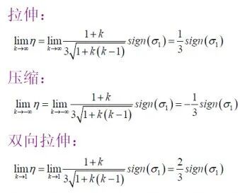
常见五种不同加载状态下的应力三轴度见表7-3。

对于比例加载,应力三轴度在整个加载过程中保持恒定。
Giss mo 失效模型考虑了材料从受损、非线性损伤积累到材料断裂失效的过程,能预测材料在不同受力情况下裂纹的产生和扩展情况,非常适合于分析金属板材在成形过程中的损伤和失效问题。Giss mo 失效模型中,包含以下准则。


GISS MO主要关键字介绍:
IDAM:材料失效模型类别设置参数,0表示不激活失效模型,1表示激活GISS MO失效模型,小于0表示激活DIEM模型。
DMGTYP:设置为1,计算累计损伤值D,当D≥Dcrit时修正本构曲线,当D=1时材料失效;设置为0,则仅计算累计损伤值,不修正本构曲线,材料不发生失效。
LCSDG:定义应力三轴度(罗德角)与失效应变曲线(表格)。
ECRIT:本构曲线上应力开始下降位置的等效塑性应变,即不稳定性应变,可通过临界等效塑性应变和应力三轴度曲线来定义。
DMGEXP:材料损伤累积指数n。
DCRIT:本构曲线上应力开始下降位置的所对应的损伤值,若同时定义ECRIT,则优先级低于ECRIT。
FADEXP:应力退化指数m,通过曲线定义单元尺寸和应力退化指数间的关系。
LCREGD:单元尺寸归一化曲线,通过曲线定义网格尺寸归一化因子和失效塑性应变之间的关联,以此修正和消除网格尺寸所带来的虚假应变。
GISS MO失效模型共含有5个未知参数,分别为应力三轴度η,材料损伤累积指数n,材料在不同应力状态下失效时的等效塑性应变ε_f,发生不稳定性变形时的等效塑性应变(临界应变)ε_(p,loc),以及应力衰减指数m。
累积损伤增量:

不稳定因子:

应力耦合:

网格尺寸:由于材料的软化效应,在局部变形区域的结果依赖网格尺寸,主要是不同的网格尺寸将会导致不同的应变。
对于非比例加载,失效等效塑性应变不仅取决于加载结束时的应力三轴度,加载过程中的应力三轴度也有影响。失效行为依赖于加载历程(先剪切后拉伸和先拉伸后剪切会形成不同的失效应变)。在GISS MO失效模型中,失效准则是损伤,而不是失效曲线;失效曲线实际上是比例加载的失效准则。


损伤是随着塑性应变增量和失效曲线的变化而逐渐累积的(变路径)。当D=1时,材料失效。
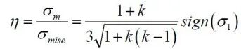
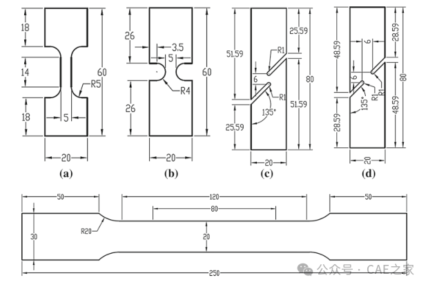
1)拉伸:准静态、1/s、10/s、100/s、500/s等动态(如0度、30度、45度);圆孔、
2)静态剪切(如0度、30度、45度)、静态剪切拉伸、静态缺口拉伸(如D8、D2、0度、90度)、静态中心孔等试验
3)高速拉伸(如10/s、300/s)
4)高速缺口(100s/1)
5)直角开槽(静态+动态)、开槽剪切
6)穿孔等,


1、不同应力三轴度下的失效应变与临界应变获取







(a)拉伸试验样件优化过程

(b)缺口试验样件优化过程

(c)剪切试验样件优化过程

(d)优化结果

不同网格尺寸的标准拉伸试样模型
GISS MO中LCREGD详解

修正后的GISS MO仿真验证



